- Подробности
- Опубликовано: 25 Март 2026
НИЛОПИ НИИПФП им.А.Н.Севченко БГУ
Лазерное оборудование и технологии по обработке поверхности материалов
Установка лазерной обработки поверхности полупроводниковых материалов.

Наносекундный импульсный волоконный 50 Вт лазер Raycus RFL-P50QB/A5/130/3 с модуляцией добротности
Технологическая установка предназначена для лазерной резки и разметки кристаллов НРНТ-алмазов и подложек cиспользованием импульсного волоконного лазера.
Технические характеристики установки.
|
Наименование параметра |
Значение параметра |
|
Длина волны излучения, мкм |
1,064 |
|
Срелняя мощность, Вт |
10-50 (регулируемая) |
|
Частота следования импульсов, кГц |
30-60 (регулируемая) |
|
Длительность импульсов, нс |
200 |
|
Максимальная энергия импульса, мДж |
1,0 |
|
Диаметр выходного луча, мм |
7,0 |
|
Качество луча, М2 |
1,5 |
|
Максимальная скорость сканирования (мм/c |
1500,0 |

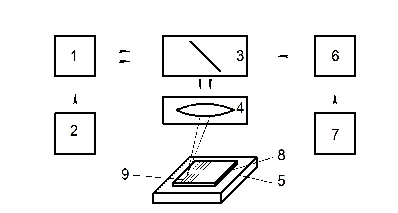
1 –лазер; 2 – блок питания и управления; 3 – сканирующий гальванометр; 4 - оптический блок; 5 – предметный столик; 6 –контроллер; 7 – персональный компъютер; 8 – подложка из НРНТ-алмаза; 9 – линия реза
В состав установки входят: наносекундный импульсный волоконный 50 Вт лазер Raycus RFL-P50QB/A5/130/3 1, 2 - сканирующий гальванометр SG7210 3 , оптический блок F-thetaOPEX SL -1064-70-100G, предметный столик с подъемной осью 500 мм поZ5, контроллер ВJJCFIBER-M6 и персональный компъютер 7. Лазерный источник, использованный в этом исследовании, имел оптимальную длительность импульса порядка 200 нс по уровню 0,5 при частоте следования (30 -60)кГц и среднюю мощность (10 -50) Вт.. Рабочий диапазон сканирования гальванометра в этой системе составлял (65 х 65) мм, максимальная скорость сканирования 1500 мм/с. Объектив F-тета имел фокусное расстояние 100,0 мм. Контроллер 6 обеспечивал синхронизацию работы лазера и гальвнометра по осям Х, Y. Обрабатываемая подложка 8 располагалась на предметном столике 5.При обработке НРНТ-алмазов излучением лазера дополнительно в зону обработки вводится струя сжатого воздуха для отвода избыточноготепла от изделия и для удаления продуктов разрушения с последующей утилизацией при сохранении формы реза.
Лазерный станок для маркировки MK-5U
Лазерная система предназначена для быстрой и высокоточной обработки изделий широкого спектра материалов. Применяется для маркировки/гравировки промышленной продукции, приборных панелей, нанесения изображений, фирменной символики, гравировки на окружностях и эллипсах, нанесения штрих-кодов и серийных номеров. Возможно нанесение маркировки на очень широкий спектр материалов. Является идеальным оборудованием для маркировки пластиков, керамики и стекла, электронной продукции (т.к. нагрев заготовки практически отсутствует). Обладает минимальным диаметром пятна фокусировки. Возможно выполнять прецизионную обработку металлов, резку хрупких металлов с высокой температурой плавления (керамика, оксид алюминия), резку слоистых материалов. Дает возможность выполнять микро сверление диаметром от 20 мкм.
|
Длина волны излучателя, Нм. |
355 |
|
Длительность импульса, нс |
до 18 |
|
Выходная мощность, Вт |
регулируемая; не более 5 |
|
Диапазон частот, кГц |
20-150 |
|
Фокусное расстояние линз, мм |
от 150 до 300 |
|
Размер поля маркировки, мм |
до 300 х 300 |
|
Полный угол расхождения луча, мРад |
менее 2 |
|
Скорость маркировки, мм/сек |
до 6000 |
|
Рабочее напряжение, Вт |
до 200 |
|
Потребляемая мощность лазерного источника, В |
12 |
|
Фокусировка |
механическая, до 450 мм |
|
Охлаждение |
водяное |
Контроль физических параметров пластин и приборов
Визуальный контроль качества обработки поверхности полупроводниковых пластин

Контроль электрофизических параметров приборов и сенсоров

Ионно-плазменное оборудование для обработки поверхности деталей, очистки, модификации поверхности, напыление тонкопленочных слоев.
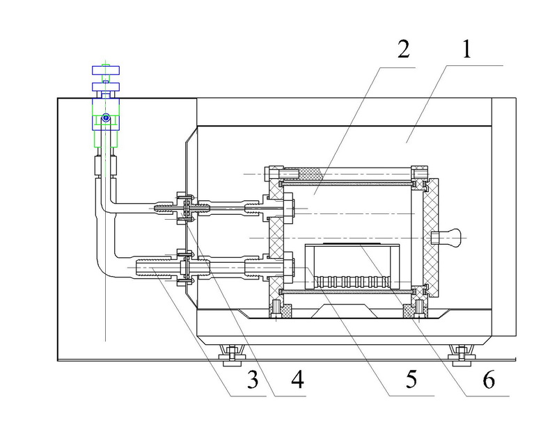
Установка ионно-лучевого напыления тонкопленочных покрытий с широкоапертурным газоразрядным источником ионов с полым холодным катодом.
1. - Вакуумная камера, 2 - источник ионов с полым холодным катодом, 3 - двухканальный блок питания источника ионов, 4 - система газонапуска, 5 - мишень, 6 - образец напыляемый.
Рисунок 4 - Внешний вид и схема компановки элеменотов установки ионно-лучевого распыления-напыления пленочных покрытий.
Предназначена для следующих технологических операций:
ОБЛАСТЬ ПРИМЕНЕНИЯ
ОТЛИЧИТЕЛЬНЫЕ ОСОБЕННОСТИ
ТЕХНИЧЕСКИЕ ХАРАКТЕРИСТИКИ
|
Диаметр ионного пучка, мм |
120 |
|
|
Плотность тока ионного пучка j, мА/см2 |
<1 |
|
|
Извлекающее напряжение Uуск, кВ |
0,2-4 |
|
|
Неравномерность плотности тока ионного пучка по сечению, % не более |
5 |
|
|
Ток разряда Ip, А |
0,3-0,8 |
|
|
Напряжение разряда Uр, В |
240-360 |
|
|
Давление в области дрейфа ионного пучка при скорости откачки не менее 4 м3/с, Па, не более |
2X10-2 |
|
|
Срок службы |
неограничен |
|
|
Срок непрерывной работы до проведения профилактических работ, ч, не менее |
1000 |
|
|
Рабочие газы |
Кислород, аргон, водород |
|
ОПИСАНИЕ
Широкоапертурный источник ионов позволяет получать пучки ионов площадью десятки сантиметров квадратных с энергией до 4 килоэлектрон-вольт и с током ионного пучка сотни миллиампер.


Плазменный модуль СВЧ для обработки поверхностей

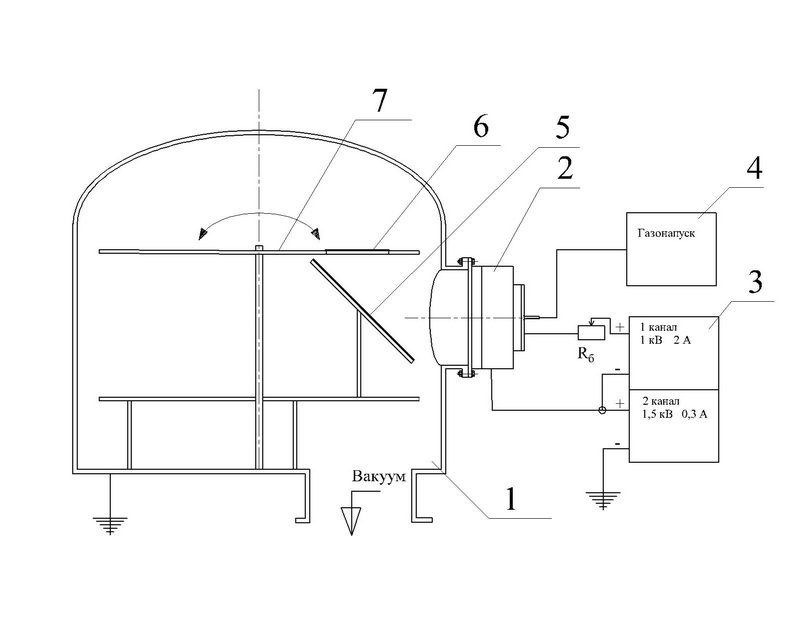
1. - СВЧ печь, генератор СВЧ плазмы, 2 - вакуумный реактор, 3 - система откачки формвакуума, 4 - система напуска газов (аргон, азот, кислород) , 5 - столик для образцов внутри реактора, 6 - образцы (пластины, пленкки на подложках, объемные детали)
Рисунок 4 - Внешний вид и схема плазменного модуля СВЧ
Плазменный модуль СВЧ предназначени для финишной очистки электропроводящих и диэлектрических деталей сложной формы (режущих и резьбовых кромок в том числе); удаление загрязнений органической природы (следов масла, химических реактивов, отпечатков пальцев) на рабочей поверхности изделий, в том числе медицинского и научно-технического применения; финишная обработка стеклянных и керамических изделий; обработка оптически гладких поверхностей и участков.
ОБЛАСТЬ ПРИМЕНЕНИЯ
ОПИСАНИЕ
Вакуумная установка ВУ-1А (СЗОС)
Предназначена для нанесения покрытий на оптические детали методом резистивного и электронно-лучевого испарения диэлектриков, полупроводниковых материалов и металлов с одновременным контролем толщины покрытия. Установка обеспечивает возможность нанесения многослойных ахроматических покрытий на деталях серийной продукции, а также металлических, однослойных просветляющих, интерференционных зеркальных, фильтрующих и других для различных областей спектра.
Технические характеристики
|
Давление в камере при одновременном нагреве ее до 320 0С и при охлаждении всех ловушек жидким азотом, Па |
4х10-4 |
|
Регулируемая температура нагрева в камере, 0С |
от 100 до 320 |
|
Количество резистивных испарителей, шт. |
2 |
|
Количество электронно-лучевых испарителей, шт. |
1 |
Шахтная вакуумная печь сопротивления с нагревательными блоками из тугоплавких металлов СШВЭ2,5 (ВакЭТО, Россия)

Шахтная вакуумная печь предназначена для проведения различных термических процессов (пайки, отжига, дегазации, спекания и т.п.) в вакууме при давлении газов – 5*10-3 Па при температуре до 2000 °C . Испольхуется для синтеза кристаллов и тонких пленок. Электропеч имеют водоохлаждаемый корпус, выполненный из нержавеющей стали. В качестве материалов, используемых в «горячей» зоне, применены молибден и вольфрам. Элементы электропечи обеспечивают низкий уровень газоотделения, малую тепловую инерцию. Управление температурным режимом может осуществляться как с помощью микропроцессорного регулятора температуры, так и в ручном режиме.
Допускается работа в среде нейтральных газов повышенной чистоты при избыточном давлении не более 0,02 МПа (0,2 кгс/см2).
Эти вакуумная печь может применяться в атомной, электронной, авиационной и других отраслях промышленности.
Установка электрохимической обработки изделий из цветных металлов и их сплавов и нанесения покрытий методом электрохимического осаждения.

Установка позволяет выполнять работы, связанные с нанесением металлических покрытий на изделия из самых разнообразных материалов – от восковых матриц для гальванопластики до стальных форм с повышенной износостойкостью рабочей поверхности.
Создаваемые плёнки выполняют функции защиты основного материала изделия от коррозии, повышения твёрдости поверхности и устойчивости к абразивному износу, адгезионного подслоя для дальнейшего нанесения металлов или, напротив, антиадгезионного покрытия для облегчения очистки, а также улучшения внешнего вида.
Металлизация может производиться как электрохимическим, так и химическим способом; важное преимущество последнего – возможность работать с деталями любой формы, поскольку контактное выделение осаждаемого металла не связано с прохождением электрического тока в растворе электролита, а также возможность получения покрытий с повышенной микротвёрдостью (до 1500 кгс/мм2 HV). Тем не менее, электрохимическое нанесение металлов полезно для задач, связанных с получением плёнок большой толщины.
Наносимые металлы – медь, никель, цинк, олово, хром, сплавы на их основе и легированные композиции. При необходимости могут быть применены иные металлы, а также выполнена постобработка изделий – закалка и цементирование покрытий, анодирование, нанесение органических антиадгезионных покрытий.
|
Анодирование электрохимическое Алюминия и его сплавов классическое и цветное (черное) — процесс создания оксидной плёнки на поверхности некоторых металлов и сплавов путём их анодной поляризации в проводящей среде. Максимальные размеры деталей: 150 х 150х50 мм |
![]() |
|
Никелирование на Латунь (не блестящее), Алюминий и его сплавы - обработка поверхности изделий путём нанесения на них никелевого покрытия. Толщина наносимого покрытия обычно составляет несколько мкм Максимальные размеры деталей: 100 х 100х50 мм |
![]() |
|
Электрохимическое осаждение Олово-Висмут на Латунь, Алюминий и его сплавы. Сплав Олово-Висмут применяется для защиты от коррозии и улучшения пайки деталей в производстве печатных плат радиоэлектронной промышленности, СВЧ печатных плат, в качестве функционального покрытия покрытий для корпусов изделий, для герметизации пайкой, выводов радиоэлементов и паяемых контактов. Максимальные размеры деталей: 100 х 100х50 мм |
![]() |
|
Химическая пассивация Титана, нержавеющих сталей - переход поверхности металла в пассивное состояние, связанное с образованием тонких поверхностных слоёв соединений, препятствующих коррозии. Максимальные размеры деталей: 100 х 100х50 мм |
![]() |
Вертикальная планетарная шаровая мельница XQM (Tencan)

Шаровая мельница применяются для смешения, измельчения образцов порошков, производстве небольших объемов продукции. Четыре вертикальных держателя для размольных стаканов устанавливаются на вращающийся столик. При вращении стола и размольных стаканов материал внутри приходит в движение, превращаясь в порошок. Измельчение может проходить как сухим, так и мокрым методом. Позволяет обрабатывать до четырех различных образцовв одновременно. Оснащена также вакуумирующим стаканом для проведение измельчения в вакууме.Величина частиц на выходе: 0.1 мкм.
|
Лазерные визуализаторы предназначены для преобразования невидимого ближнего ИК- и УФ-излучения импульсных и непрерывных лазеров в видимый спектральный диапазон. Они уменьшают проблемы, связанные с визуализацией лазерного луча, профилированием и юстировкой во многих областях применения. Материал IRV-R, IRV-Gи IRV-GR– специальная керамика с антистоксовыми люминофорами. Визуализаторы IRV-Qизготовлены из органических поликристаллов, обеспечивающих преобразование Q-импульсного и синхронизированного лазера в видимый свет второй гармоники. Материал UV-BR, UV-BG— специальная керамика с органическими люминофорами. |
![]() |
| Целлюлоза до и после измельчения в течении T= 30 мин. |
![]() |
Контактная информация:
Шаронов Геннадий Викторович - тел. +375 (17) 367 38 17
Корякин Сергей Владимирович – тел . +375 (29) 316 44 32 , Этот адрес электронной почты защищен от спам-ботов. У вас должен быть включен JavaScript для просмотра.

















